Установка і підключення будь автосигналізації, в тому числі і Starline, – складний і трудомісткий процес, що вимагає спеціальних знань. Для самостійного монтажу потрібні знання з електротехніки і карти монтажу сигналізації Starline. У статті розглядаються основні нюанси підключення, даються рекомендації по установці і наводяться схеми підключення протиугінної системи Starline.
Зміст
- 1 Основні аспекти прокладання та підключення проводів
- 1.1 Фотогалерея
- 2 Рекомендації по установці компонентів автосигналізації
- 3 Схема підключення системи
- 4 Висновок
- 5 Відео «Установка протиугінної системи Starline»
- * Коментарі та Відгуки

Основні аспекти прокладання та підключення проводів
Перед початком установки слід уважно вивчити інструкцію. Охоронна система Starline встановлюється на транспортні засоби, бортове напруга яких становить 12 Ст. В першу чергу, розробляється карта монтажу, на якій вказуються місця розташування основних компонентів сигналізації, датчиків, реле блокування, прокладка проводів і т. д.
Одне з основних правил, якого треба дотримуватися під час прокладання проводів — вони мають укладатися на достатній відстані від компонентів електромережі, створюють електричні перешкоди. До таких джерел відносяться котушки запалювання, проводів високої напруги та інші. Прокладати дроти потрібно подалі від рухомих вузлів і деталей (педалі акселератора і гальма, рульової колонки і т. д.), щоб під час роботи вони не пошкодили проводку. Поряд з проводами не повинно бути джерел тепла, нагрітих елементів системи клімат-контролю.
Роботи з підключення проводів повинні проводитися за схемою, що додається до інструкції користувача сигналізацією. При цьому акумуляторна батарея повинна бути відключена.
Фотогалерея
2. Призначення контактів і кольору проводів
При підключенні проводів всі нюанси, що стосуються проведення, потрібно уточнювати в посібнику з експлуатації автомобіля. Загальні вимоги по прокладці проводів полягають у тому, що з’єднання не можна робити шляхом скручування проводів, потрібно застосовувати тільки паяння або спеціальні роз’єми. Всі з’єднання повинні бути якісно заізольовані. При монтажі потрібно використовувати жорсткі кріплення у вигляді саморізів, гвинтових з’єднань, в крайньому випадку, можна скористатися клеєм.
Блок управління слід приєднувати до основної мережі тільки після того, як будуть покладені всі дроти. Для правильного підключення конкретної протиугінної системи використовується карта монтажу сигналізації Starline.

Після закінчення прокладання проводів можна об’єднати основну проводку автомобіля з проведенням сигналізації в єдиний хомут, що ускладнить викрадення машини.
Рекомендації по установці компонентів автосигналізації
Хоча схеми підключення та карти монтажу відрізняються для моделей сигналізації Starline, місця розташування основних компонент ідентичні.

Згідно з номерами на схемі, основні компоненти розміщуються наступним чином:
Кінцеві вимикачі багажного відділення і капота повинні встановлюватися так, щоб при закритті залишався зазор не менше 3 мм. Вони повинні надійно стикатися з кузовом (автор відео — АвтоДобряк.ру).
Секретна кнопка Valet встановлюється в такому місці, куди важко дістатися зловмисникові при зломі транспортного засобу. З її допомогою охоронна система переводиться в сервісний режим. Аналогічні вимоги пред’являються до встановлення кнопки активації режиму антипограбування. Обидві кнопки з’єднуються проводом з керуючим блоком.
Дворівневий датчик удару під’єднується до блоку управління за допомогою четырехпроводного кабелю. Перед тим, як на сигналізації Starline включити звук, потрібно при установці правильно відрегулювати чутливість датчика. Якщо чутливість буде занадто висока, можливі помилкові спрацьовування сигналізації при сильних поривах вітру або від проїжджаючих машин. Настройка здійснюється за допомогою потенціометрів, розташованих на корпусі регулятора.
Блокування двигуна підвищує протиугінні характеристики сигналізації, так як викрадач зіткнеться з серйозними проблемами після злому автомобіля. Підключення до системи здійснюється через чорно-жовтий кабель, але при цьому потрібно запрограмувати на НР тип роз’єму. Дані дії виконуються відповідно до інструкції і схеми підключення сигналізації Starline.
Установку слід починати з підключення проводів живлення основних блоків. Мінус потрібно підключати до штатних кріпильних болтів заземлюючих проводів авто. Вони перебувають або в районі монтажного блоку, або у передній частині салону автомобіля в нижніх кутах. Якщо не вдалося знайти болти кріплення, можна виготовити самостійно кріплення на масу до металевих деталей кузова для заземлення. Зазвичай такий кріплення монтують під приладовою панеллю.
Для підключення режиму автозапуску в сигналізації передбачений обхідник іммобілайзера.
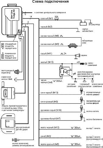
Схема підключення системи

Наведена карта підключення сигналізації може відрізнятися від схеми для інших автомобілів. Тому для коректної моделі автомобіля схеми підключення необхідно шукати в керівництві користувача та інструкції з підключення та встановлення охоронної системи.
Висновок
Установка і підключення автосигналізації Starline – складний процес і без базових знань з електротехніки тут не обійтися. Якщо ви не впевнені у власних силах, краще звернутися до професіоналів. Інакше, при некоректній установці, протиугінна система не тільки не буде працювати, але можуть вийти з ладу її компоненти, якщо неправильно виконано під’єднання.
